-
-
-
Tổng tiền thanh toán:
-
Hướng dẫn lắp đặt máy xông hơi ướt Coasts KSA
Đăng bởi Tô Trọng Đại
Thứ Sat,
23/12/2023
Hiện nay máy xông hơi còn khá xa lạ với các thợ lắp đặt trừ khi là những thợ kỹ thuật của hãng. Việc xem các sơ đồ lắp đặt đôi khi cũng chưa thể nào thông suốt được. Nó khá khó khăn khi chúng ta lắp đặt lần đầu. Bài viết này chúng tôi xin giới thiệu chi tiết các bước cần thiết khi lắp đặt máy xông hơi Coasts KSA nói riêng và các loại mãy xông hơi nói chung.
Bước 1 Tìm hiểu thông số của máy trước khi lắp đặt
Mục đích của bước này là tìm ra công suất máy phù hợp nhất với thể tích phòng xông. Giúp tư vấn bán hàng và cho người sử dụng chon mua được chủng loại máy phù hợp và dùng an toàn tiết kiệm.
Thông số công suất máy và thể tích phòng
Trên bảng này thể hiện chi tiết công suất máy cần điện áp, dây điện, atomat, cho thể tích phòng phù hợp
| Mã sp | Công suất
(KW) |
Làm nóng
(N*KW) |
Điện áp/ dòng điện
(V/A) |
Dây điện
(N*mm²) |
Công tắc ngắt
(A) |
Thể tích phòng
(m³) |
Kích thước
(D * R * C)(mm) |
| KSA-30 | 3,0 | 2*1,5 | 220-240/13,6 | 3*2,5 | 16 | 2-3 |
425*160*315
|
| KSA-40 | 4,0 | 2*2,0 | 220-240/18,2 | 3*2,5 | 25 | 3 – 5 | |
| KSA-45 | 4,5 | 3*1,5 | 220-240/20,5 | 3*2,5 | 25 | 3,5 – 5,5 | |
| 380-415/6,8 | 5*1,5 | 16 | |||||
| KSA-50 | 5,0 | 2*1,5+1*2,0 | 220-240/22,7 | 3*2,5 | 32 | 4-6 | |
| 380-415/9,1 | 5*1,5 | 16 | |||||
| KSA-60 | 6,0 | 3*2,0 | 220-240/27,3 | 3*4,0 | 40 | 5 – 7 | |
| 380-415/9,1 | 5*1,5 | 16 | |||||
| KSA-70 | 7,0 | 2*2,54-1*2,0 | 220-240/31,8 | 3*6,0 | 40 | 5,5 – 8 | |
| 380-415/11,4 | 5*2,5 | 16 | |||||
| KSA-80 | 8,0 | 2*2,5+1*3,0 | 220-240/36,4 | 3*6,0 | 60 | 6,5 – 9 | |
| 380-415/13,6 | 5*2,5 | 16 | |||||
| KSA-90 | 9,0 | 3*3,0 | 380-415/13,6 | 5*2,5 | 16 | 8 – 11 | |
| KSA-105 | 10,5 | 3*1,5+3*2,0 | 380-415/15,9 | 5*2,5 | 25 | 9 – 12 |
475*185*450
|
| KSA-120 | 12,0 | 6*2,0 | 380-415/18,2 | 5*2,5 | 25 | 11 – 14 | |
| KSA-150 | 15,0 | 6*2,5 | 380-415/22,7 | 5*2,5 | 32 | 13 – 18 | |
| KSA-180 | 18,0 | 6*3,0 | 380-415/27,3 | 5*4,0 | 40 | 16 – 22 | |
| KSA-225 | 22,5 | 9*2,5 | 380-415/34,1 | 5*6,0 | 60 | 19 – 26 |
520*205*490 |
| KSA-240 | 24,0 | 6*2,5+3*3,0 | 380-415/36,4 | 5*6,0 | 60 | 22 – 30 |
Hình ảnh máy thực tế

Máy xông hơi Coasts KSA
Bước 2 kiểm tra lại đường ống hơi và đường xả cặn, đầu đo nhiệt
Sơ đồ điện nước sensor (đầu đo nhiệt)

Sơ đồ điện nước máy xông Coats
Đây là bước cần thiết vì trước khi lắp máy. Công việc này đã phải làm trước cùng với thợ điện nước và ốp lát. Về nguyên tắc là phải tuân thủ theo bản vẽ. Được diễn giải chi tiết như sau:
- Ống hơi từ máy xuống phòng xông là ống nhiệt phi 25 mm hoặc 27 mm tùy theo công suất máy.
- Ống xả cặn chạy song song ống hơi là ống nhiệt phi 25 mm
- Dây điều khiển chạy ghen điện lên máy cao độ bảng điều khiển khoảng 1,2 m
- Dây đầu đo nhiệt chạy bằng ghen điện cao độ đầu đo 1,7 – 1,8 m chạy về bảng điều khiển hoặc lên máy tùy loại.
Bước 3 đấu điện và điều khiển cho máy xông hơi
ĐẤU NỐI PHẦN ĐIỆN ĐỘNG LỰC:
- ĐIỀU KIỆN BẮT BUỘC.
- Đường dây cấp nguồn vào máy phải đấu sau atomat phù hợp với công suất của máy ( Đường kính dây và loại atomat tham khảo trong bảng 1).
- Để đảm bảo an toàn bắt buộc phải nối dây tiếp địa vào vỏ máy. Dây tiếp địa phải có tiết diện nhỏ nhất là 6mm2 (không được lắp chung với dây trung tính).
- SỬ DỤNG NGUỒN 3 PHA 380V.
- Dây trung tính (N) nối vào cọc số 1 (Bắt buộc phải nối dây trung tính).
- Dây pha A (L1) nối vào cọc số 2.
- Dây pha B (L2) nối vào cọc số 3.
- Dây pha C (L3) nối vào cọc số 4.
- SỬ DỤNG NGUỒN 1 PHA 220V.
- Dây trung tính (N) nối vào cọc số 1 (Bắt buộc phải nối dây trung tính).
- Nối các cọc số 2, số 3 và số 4 lại với nhau sau đó nối dây Pha vào cọc số 3.
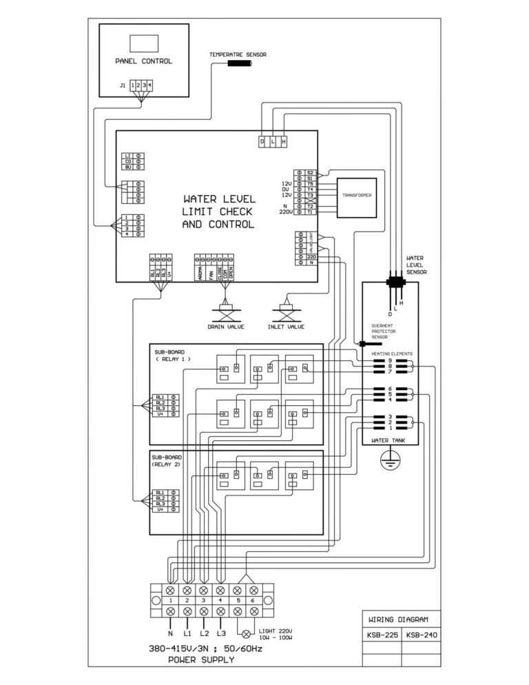
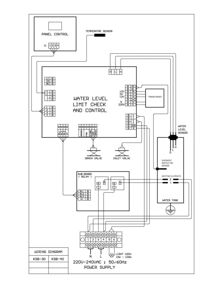
Sơ đồ đấu nối Điện và điều khiển

Sơ đồ đấu điện và điều khiển máy Coast KSA
Sơ đồ đấu nối phần điều khiển

Sơ đồ đấu nối phần điều khiển
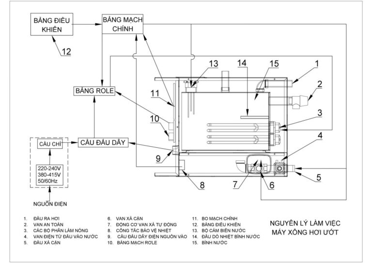
Trước khi đấu nối phần điện và phần điều khiển chúng ta nên xem lại sơ đồ các bộ phận của máy. Các cổng chờ và các điểm đấu nối ở trên máy .
Sơ đồ máy:

Chi tiết sơ đồ máy
Các bạn lưu ý trên nắp vỏ thân máy hoặc các thiết bị thường sẽ có hướng dẫn lắp đặt các bạn cần đọc và làm theo hướng dẫn đặc biệt là các mầu dây phải chuẩn.
Bước 3 đấu nước và ống hơi, ống xả cặn
Sau khi đấu xong điện và điều khiển máy xông hơi. Cố định treo máy ta tiến hành kết nối nước cấp, ống hơi, ống xả cặn theo các ống đã chạy . Công việc này khá đơn giản chỉ cần làm theo sơ đồ hướng dẫn.
Lưu ý : Phần kết nối máy và ống hơi và máy cần ống bằng silicol co dãn được hoặc bằng Inox. cần tránh ống cao su không đảm bảo thoát hơi sẽ ảnh hưởng đến máy.
Bước 4 Test máy kiểm tra vận hành
Đóng điện, mở nước bật máy để kiểm tra. Có nút set trên bảng điều khiển để chúng ta cài đặt thời gian và nhiệt độ.
Sau khi khởi động máy và cài đặt thời gian cũng như nhiệt độ đợi máy khoảng 3 – 4 phút hơi bắt đầu ra. Và sau khoảng 2 đến 3 phút là chúng ta có thể xông hơi được
Lưu ý : nhiệt độ cài đặt từ 40 – 45 độ C. Thời gian khoản 10 – 20 phút tùy theo sức khỏe.
Khi nào không nên sử dụng xông hơi
Xông hơi rất có lợi cho sức khỏe tuy nhiên một số người có một số bệnh không nên sử dụng:
- Người bị huyết áp cao và huyết áp thấp. Nói chung là người huyết áp không ổn định
- Người uống rượu quá say
- Người có tiền sử bệnh tim
- Người bị bện hen suyễn
